 |
Matronics Email Lists Web Forum Interface to the Matronics Email Lists
|
| View previous topic :: View next topic |
| Author |
Message |
Ed Anderson
Joined: 10 Jan 2006 Posts: 475
|
Posted: Thu Feb 12, 2009 8:47 am Post subject: Potential Exp Load Center Failure Mode |
|
|
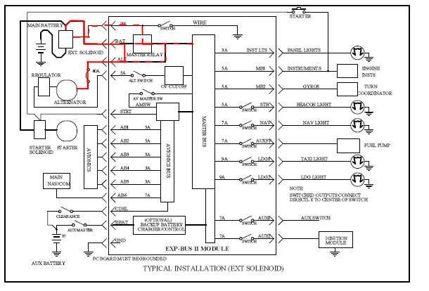
A potential Damage mode of the EXP2 Load Center.
PROBLEM
Recently a couple of friends of mine flew an RV that had been purchased, from Texas back to NC. The RV had been checked by an RV “broker” and seemed to be Ok short of having a dead battery. The battery was replaced and the next morning and my two friends launched into what was to become a nerve racking flight. Getting up the next morning to start their return trip, they discovered that the new battery was dead and would not crank the aircraft. The alternator was functioning OK and reducing electrical load to the minimum they decided to continue the trip (with jump starts at every stop) until arriving safely.
Having a bit of experience with electrical systems, I was asked to take a look at the problem. The aircraft had an EXP2, a load center with toggle switches installed. I was not familiar with the unit, but after getting the schematic for the wiring of the EXP2 board, the first thing I notice was that the Master relay on the board was missing and the socket holes taped over with masking tape – which I though rather odd. Reading the specifications, I discovered the relay could be replaced with a special jumper (as explained later – it has to be this special jumper – a plain wire jumper will not work) in event an external master contactor was used, but the manufacture’s jumper was not present either.
I found that even with the relay missing and no jumper present in the relay socket and the Master Switch OFF that there was still continuity between the alternator and battery terminals on the EXP2 board – again, I though that rather odd. More on why this continuity later.
CURRENT OVERLOAD
To make a long story short, upon further examination, it was apparent that the EXP2 board had encountered a heavy current overload at some point. This overload apparently not only fried the on-board relay but did cause the copper leads on the EXP2 board to become hot enough for the solder coating to melt and run off of some of the copper leads. When the board was removed it became clear that someone had solder a heavy strip on the underside of the board to complete a circuit between alternator and battery across the relay socket terminals - apparently in attempt to jump the damaged relay position.
INEFFECTIVE REPARE ATTEMPT
However, that specific attempt at repair kept the battery terminal on the EXP2 board connected to EXP2 board Alternator terminal at all times - even when the master switch was OFF. With a functioning on-board relay present, the circuit between battery and alternator terminals on the EXP2 is broken when the master switch is off. But, the jumper repair soldered across the relay position maintained the contact between alternator and battery terminals regardless of master switch position.
This electrical system had one external master solenoid. When this solenoid is closed the battery circuit is completed to both the starter and to the Exp2 Battery Terminal. IF the on-board relay (or manufacture’s jumper) is installed and the master switch is ON then the EXP2 on-board battery terminal is also connected with the alternator terminal through the EXP2 board. If the external solenoid is open then only a no. 18 AGW wire connects the hot side of the solenoid to the master switch on the board. When this master switch is ON it grounds the external solenoid relay circuit causing the external solenoid to close the high current path and connect the battery to the rest of the system (including the alternator). Turning the Master switch ON also clauses the on-board relay to close which is what actually interconnects the battery and alternator terminals on the board.
EFFECT OF REPARE ATTEMPT
There appears to be two potential drain paths resulting from the makeshift jumper across the on-board relay position. Shown in the broken red line on the attached schematic, there was a low current (no. 18 wire) hot lead off the battery side of the ext. solenoid to the Master Switch. When the Master switch was turned on (grounded) – it completed the circuit to ground and permitted current to flow through the solenoid coil closing the external solenoid which then provided the high current direct path between battery and alternator for heavy current flow. However, even when the Master Switch was OFF (ungrounded) and the external solenoid open it appears there was still a steady drain through this line to board and hence the alternator (and any keep alive load fed from the board). This of course produced a continuous battery drain with the engine off and master off.
This current drain (through the load resistance of the alternator and board) after engine shut down may have been low enough to preclude activating the external solenoid in which case it would take longer to drain the battery. However if this drain (with the master off and ungrounded) was sufficient, it may have kept the external solenoid close long enough to drain most of the battery, before battery power fell too low for the flow to keep the relay close in which case, it would open – but, drain would still continue through the low current path shown by the dashed red through the master switch circuit. Resulting in a dead battery.
I still have one puzzle- if the alternator and battery are always connected on the board, I could see the drain over night, but why wouldn’t the battery get charged during flight – surely enough to turn the engine over at the next stop? Well, I have a hypothesis I’ve posted at the end of this e mail for you electrical types. I’d be interested in feed back on it – or your viewpoint as to why the battery would not charge in flight. Thanks in advance.
After tracing the rest of the aircraft electrical power system and finding out it was wired according to the recommendations in the EXP2 manual, a new EXP2 board was installed and everything functioned normally. Note. I could not find any alternator fuse link – it may have been present, but no extended search was made for it as it was clear there was continuity to the alternator.
POSSIBLE CAUSE
In trying to figure out what had happened to cause the power surge and looking at the EXP2 diagram, one possible scenario became clear. IF someone left the master switch ON and then while replacing or messing around with alternator, permitted the alternator “B” lead to become grounded, a circuit (short) is completed from battery to ground with the EXP2 on-board relay in between. The very high battery current flow would be from the battery through the EXP2 board’s relay and circuit board leads to the grounded “B” lead. Certainly higher than the 40 amps rating of the on board relay and apparently enough current to heat some of the copper leads on the EXP2 board above the melting point of their solder coating.
It was equally clear that had the master switch been OFF which would have had the on-board relay open (and no connection between battery and alternator) that the grounding of the “B” lead would have been a non-event. Naturally, I do not know for certain if this was what actually happened, but it is clear that it easily could.
It is possible that if the repair jumper were removed and a new relay installed that the old EXP2 board would have functioned properly, but given the metal solder that flowed from the copper traces, I personally felt the only prudent thing to do was to replace the entire board. The new owner agreed and that is what was done. Who knows that effect that overstress condition might have had on other components or the board itself.
I have no dogs in this fight and simply want to pass on to others using the EXP2 about this possible failure mode – which may not necessarily be unique to the EXP2. Given the nature and magnitude of the current Overload – one could conclude that the EXP2 design is rather robust and damage tolerant. A fuseable link between alternator and board may have helped – if it were not rated at much more than 40 amps, otherwise a higher rated fuse link would have still resulted in current flow exceeding the stated rating of the on-board relay of 40 amps. My analysis may be incorrect – but the damage was very real.
Naturally, detaching the battery is always the safest approach but not always followed, but at least with the EXP2 make certain the Master switch if OFF before messing with your alternator. There may be other scenarios that could have caused this problem but that seem to be most probable.
Best Regards
Ed
Ed Anderson
Rv-6A N494BW Rotary Powered
Matthews, NC
eanderson(at)carolina.rr.com
http://www.andersonee.com
http://www.dmack.net/mazda/index.html
http://www.flyrotary.com/
http://members.cox.net/rogersda/rotary/configs.htm#N494BW
Addendum Hypothesis:
[url=http://www.dmack.net/mazda/index.html][/url]Given the apparent connections with the attempted jumper repair, I would have expected that the alternator would at least keep the battery charged sufficiently to restart the engine after a short refueling stop. However, this was not what the pilots ferring the plane back experienced. They hand propped after one stop and got jump starts at the remaining stops. But, still it would have seemed that with the alternator charging that the battery would have been charged sufficient for a start after a short stop even if it would be expected to drain down overnight.
The only scenario I could come up with that might explain why the battery never seems to receive a charge from the alternator follows:
Hypothesis. The external selonoid control all access to the battery with the exception of one wire from the hot side of the selonoid which went to the EXP2 board master switch. When the master switch was turned on (grounded) this permitted current flow through the relay coil of the external solnoid and close the high current path between battery and starter and the rest of the electrical system including the alternator. In other words, if this relay were open then there was no connection between alternator and battery, if close then connection existed.
My though goes along these lines ( and I would like any input as to view as to the plausability of this being correct or incorrect). IF only the current flowling though the external solenoid maintained it closed and permitted continunity with the altnerator throught the EXP2 board then anything that resulted in decreased current flow could cause that relay to open.
It appears that the current through the master switch is limited to that flowing through the relay coil of the external solenoid provide by the battery potential. It would appear that if through this repair jumper the alternator voltage appeared on the master switch circuit that it would tend to neutrailze or at least reduce the current flow. IF it did reduce it below the hold down current required then the external solnoid would open removing the battery from the electrical system including the alternator while the engine was running.
While the engine is off or during starting – the alternator is not putting out voltage therefore the battery potential holds the external selnoid closed with the master switch closed. However, once the engine starts running the altenrator potential comes on line and exceeds that of the partially drained battery. IF the attempted repair resulted in the alternator voltage appearing on that circuit and neutralizing the battery poential to move current through the relay, its seems possible that the external selnoid could open and remain open during alternator operation preventing charging of the battery.
IF correct then you would have the worst of both worlds, the battery being heavily drained by the starting current load and not being able to get any recharge from the alternator and then would be drained down overnight I admit, a wild stab in the dark, but the only one I could come up with.
__________ Information from ESET NOD32 Antivirus, version of virus signature database 3267 (20080714) __________
The message was checked by ESET NOD32 Antivirus.
| | - The Matronics AeroElectric-List Email Forum - | | | Use the List Feature Navigator to browse the many List utilities available such as the Email Subscriptions page, Archive Search & Download, 7-Day Browse, Chat, FAQ, Photoshare, and much more:
http://www.matronics.com/Navigator?AeroElectric-List |
|
| Description: |
|
| Filesize: |
84.25 KB |
| Viewed: |
2120 Time(s) |

|
_________________ Ed Anderson
Rv-6A N494BW Rotary Powered
Matthews, NC
eanderson@carolina.rr.com |
|
| Back to top |
|
 |
nuckolls.bob(at)aeroelect Guest
|
Posted: Sat Feb 14, 2009 5:08 am Post subject: Potential Exp Load Center Failure Mode |
|
|
At 10:46 AM 2/12/2009, you wrote:
| Quote: | A potential Damage mode of the EXP2 Load Center.
PROBLEM
Recently a couple of friends of mine flew an RV that had been purchased, from Texas back to NC. The RV had been checked by an RV “broker” and seemed to be Ok short of having a dead battery. The battery was replaced and the next morning and my two friends launched into what was to become a nerve racking flight. Getting up the next morning to start their return trip, they discovered that the new battery was dead and would not crank the aircraft. The alternator was functioning OK and reducing electrical load to the minimum they decided to continue the trip (with jump starts at every stop) until arriving safely. |
<snip>
Ed, thank you for sharing your experience with us. I've not
had time to read and understand your efforts yet but I have
printed the message and figures and will study it this
weekend.
Bob . . .
----------------------------------------)
( . . . a long habit of not thinking )
( a thing wrong, gives it a superficial )
( appearance of being right . . . )
( )
( -Thomas Paine 1776- )
----------------------------------------
[quote][b]
| | - The Matronics AeroElectric-List Email Forum - | | | Use the List Feature Navigator to browse the many List utilities available such as the Email Subscriptions page, Archive Search & Download, 7-Day Browse, Chat, FAQ, Photoshare, and much more:
http://www.matronics.com/Navigator?AeroElectric-List |
|
|
|
| Back to top |
|
 |
Ed Anderson
Joined: 10 Jan 2006 Posts: 475
|
Posted: Sat Feb 14, 2009 8:20 am Post subject: Potential Exp Load Center Failure Mode |
|
|
Hi Bob,
Since the potential failure mode (if my hypothesis about how the damage to the board occurred is correct) is fairly easy to have happen and the damage rather severe, I wanted to share my findings. I do not use a load center and this was my first look at one, so I could easily be wrong about the cause and effect – but the damage was clear and apparent.
Looking forward to your views and analysis.
Best Regards
Ed Anderson
Rv-6A N494BW Rotary Powered
Matthews, NC
eanderson(at)carolina.rr.com
http://www.andersonee.com
http://www.dmack.net/mazda/index.html
http://www.flyrotary.com/
http://members.cox.net/rogersda/rotary/configs.htm#N494BW
[url=http://www.dmack.net/mazda/index.html][/url]
From: owner-aeroelectric-list-server(at)matronics.com [mailto:owner-aeroelectric-list-server(at)matronics.com] On Behalf Of Robert L. Nuckolls, III
Sent: Saturday, February 14, 2009 8:04 AM
To: aeroelectric-list(at)matronics.com
Subject: Re: Potential Exp Load Center Failure Mode
At 10:46 AM 2/12/2009, you wrote:
A potential Damage mode of the EXP2 Load Center.
PROBLEM
Recently a couple of friends of mine flew an RV that had been purchased, from Texas back to NC. The RV had been checked by an RV broker and seemed to be Ok short of having a dead battery. The battery was replaced and the next morning and my two friends launched into what was to become a nerve racking flight. Getting up the next morning to start their return trip, they discovered that the new battery was dead and would not crank the aircraft. The alternator was functioning OK and reducing electrical load to the minimum they decided to continue the trip (with jump starts at every stop) until arriving safely.
<snip>
Ed, thank you for sharing your experience with us. I've not
had time to read and understand your efforts yet but I have
printed the message and figures and will study it this
weekend.
Bob . . .
----------------------------------------)
( . . . a long habit of not thinking )
( a thing wrong, gives it a superficial )
( appearance of being right . . . )
( )
( -Thomas Paine 1776- )
---------------------------------------- | Quote: | | http://www.matronics.com/Navigator?AeroElectric-List | 0123456789
__________ Information from ESET NOD32 Antivirus, version of virus signature database 3267 (20080714) __________
The message was checked by ESET NOD32 Antivirus.
[quote][b]
| | - The Matronics AeroElectric-List Email Forum - | | | Use the List Feature Navigator to browse the many List utilities available such as the Email Subscriptions page, Archive Search & Download, 7-Day Browse, Chat, FAQ, Photoshare, and much more:
http://www.matronics.com/Navigator?AeroElectric-List |
|
_________________ Ed Anderson
Rv-6A N494BW Rotary Powered
Matthews, NC
eanderson@carolina.rr.com |
|
| Back to top |
|
 |
|
|
You cannot post new topics in this forum You cannot reply to topics in this forum You cannot edit your posts in this forum You cannot delete your posts in this forum You cannot vote in polls in this forum You cannot attach files in this forum You can download files in this forum
|
Powered by phpBB © 2001, 2005 phpBB Group
|