 |
Matronics Email Lists Web Forum Interface to the Matronics Email Lists
|
| View previous topic :: View next topic |
| Author |
Message |
psm(at)att.net Guest
|
Posted: Wed Feb 25, 2009 5:17 am Post subject: Fuses /Breakers and a few electrical questions |
|
|
Hi Rich,
There are many questions you ask that don't have single or even
simple answers. The basic problem seems to be the simple truth that
electrical and electronic design of airplanes is similar in
complexity to the airframe design but kit makers only do the airframe
and leave the rest to the builders. This is one of the reasons the
statement 90 percent done, 90 percent to go is a real truth.
I will try to answer some of your questions, but these are just my
opinions. There really is a lot of difference of opinion on many of
your questions and no really correct answer.
1. You need to decide which devices will be protected separately
from the other devices. This is an exercise in failure analysis. If
you put all your devices on one fuse protected circuit then a single
failure can remove all your electrical devices at once. This may not
be a problem if you are flying VFR/Day but might be a disaster if you are IFR.
2. A common use for the split master switch is to isolate avionics
(the expensive stuff) from basic electrical stuff like starter and
lights. Many older electronic devices could be damaged from surges
generated when using the starter motor. The second half of this kind
of use is called avionics master switch. You need to analyze your
own needs here too.
3. Once again, you need to understand your own engine to answer this
question. For a Lycosaurus style engine, the magneto switch grounds
both mags. As long as this grounding works properly you won't have
cylinders firing when you spin the propeller. If one of the ground
paths isn't properly connected then hand propping might just start
your engine. This is all changed for other engine configurations
that use different style magnetos or electronic ignition.
4. Circuit breakers cost a lot more than fuses.
5. Switches come in MILLIONS of different configurations, ratings,
and quality levels.
6. You can draw schematics with any drawing program. These vary
from free software to full simulation packages that cost upward of
$25,000 per copy. For the kind of stuff we tend to do on
experimental planes, I think the pencil and paper approach is the best.
There are a number of books and some web sites devoted to aircraft
electrical and electronic systems. There are also many folks around
that have been through all this before and might be willing to work
with you for your plane's special needs. My best advice to you is to
join a local EAA chapter and see what sort of assistance you can get
to start your trip down this garden path. Eventually you will need
to make your own decisions for your own plane.
Paul
XL getting close
At 04:30 AM 2/25/2009, you wrote:
| Quote: | 1) When it comes to fuses and breakers, is there literally one for
each electrical component or do some components share.
2) Also, on a split master switch as in a Cessna one side is for
engine electrical operation and the other is for all other electrical?
3) The mag switch; Once this is in the on position, a) the mags are
considered hot, the prop can be flipped for a hand start regardless
of where the master is. Is this correct?
4) What are some descent cost effective breakers that can be used.
5) Same as 5 but for switches
6) Also, is there any free simple software out there for drawing up
a schematic. My pencil actually works pretty good and there is no
chance of losing the file unless my black lab decides my book is a chew toy!
If someone would like to share what they did for a schematic I can
use fro an example it would be great!
I know these question are some what basic but hey, it's a starting point.
Any good advice would be appreciated.
DO NOT ARCHIVE
Rich
601 XL
|
| | - The Matronics Zenith-List Email Forum - | | | Use the List Feature Navigator to browse the many List utilities available such as the Email Subscriptions page, Archive Search & Download, 7-Day Browse, Chat, FAQ, Photoshare, and much more:
http://www.matronics.com/Navigator?Zenith-List |
|
|
|
| Back to top |
|
 |
ch701builder(at)yahoo.com Guest
|
Posted: Wed Feb 25, 2009 5:25 am Post subject: Fuses /Breakers and a few electrical questions |
|
|
Rich,
Item #6. Several people have used www.deltacad.com. It will read and write DXF files. That way you can load examples that others have created and modify it to suit your needs.
Keith
CH701 - scratch
N 38.9940
W 105.1305
Alt. 9,100'
From: Rich Simmons <4RCSIMMONS(at)comcast.net>
To: "List, Zenith-List" <zenith-list-digest(at)matronics.com>
Sent: Wednesday, February 25, 2009 5:30:44 AM
Subject: Fuses /Breakers and a few electrical questions
p {margin:0;}1) When it comes to fuses and breakers, is there literally one for each electrical component or do some components share.
2) Also, on a split master switch as in a Cessna one side is for engine electrical operation and the other is for all other electrical?
3) The mag switch; Once this is in the on position, a) the mags are considered hot, the prop can be flipped for a hand start regardless of where the master is. Is this correct?
4) What are some descent cost effective breakers that can be used.
5) Same as 5 but for switches
6) Also, is there any free simple software out there for drawing up a schematic. My pencil actually works pretty good and there is no chance of losing the file unless my black lab decides my book is a chew toy!
If someone would like to share what they did for a schematic I can use fro an example it would be great!
I know these question are some what basic but hey, it's a starting point.
Any good advice would be appreciated.
DO NOT ARCHIVE
Rich
601 XL
[quote]
[b]
| | - The Matronics Zenith-List Email Forum - | | | Use the List Feature Navigator to browse the many List utilities available such as the Email Subscriptions page, Archive Search & Download, 7-Day Browse, Chat, FAQ, Photoshare, and much more:
http://www.matronics.com/Navigator?Zenith-List |
|
|
|
| Back to top |
|
 |
jmaynard
Joined: 27 Feb 2008 Posts: 394 Location: Fairmont, MN (FRM)
|
Posted: Wed Feb 25, 2009 6:08 am Post subject: Fuses /Breakers and a few electrical questions |
|
|
On Wed, Feb 25, 2009 at 12:30:44PM +0000, Rich Simmons wrote:
| Quote: | 1) When it comes to fuses and breakers, is there literally one for each
electrical component or do some components share.
|
Usually, it's one for each system...for example, the nav lights are usually
all on one breaker.
| Quote: | 2) Also, on a split master switch as in a Cessna one side is for engine
electrical operation and the other is for all other electrical?
|
No. One side is for the battery, and the other is for the alternator field.
| Quote: | 3) The mag switch; Once this is in the on position, a) the mags are
considered hot, the prop can be flipped for a hand start regardless of
where the master is. Is this correct?
|
Yes. The mag switch grounds the P-leads of the mags that are not enabled (so
it's closed in the "off" position). If either mag is on, then the engine may
start if the prop is moved. This is why it's a REALLY GOOD IDEA to remove
the key (which can only be done if the mags are off) when working on or
around the airplane, and to do a P-lead check regularly.
--
Jay Maynard, K5ZC, PP-ASEL, AGI http://www.conmicro.com
http://jmaynard.livejournal.com http://www.tronguy.net
Fairmont, MN (KFRM) (Yes, that's me!)
AMD Zodiac CH601XLi N55ZC http://www.tronguy.net/N55ZC.shtml
| | - The Matronics Zenith-List Email Forum - | | | Use the List Feature Navigator to browse the many List utilities available such as the Email Subscriptions page, Archive Search & Download, 7-Day Browse, Chat, FAQ, Photoshare, and much more:
http://www.matronics.com/Navigator?Zenith-List |
|
_________________ Jay Maynard, K5ZC
AMD Zodiac XLi N55ZC |
|
| Back to top |
|
 |
Rickey B.
Joined: 22 Mar 2008 Posts: 70
|
Posted: Wed Feb 25, 2009 6:33 am Post subject: Fuses /Breakers and a few electrical questions |
|
|
Rich, I would like to suggest that you invest in Bob Nuchols' electrical book. It comes in a plain brown wrapper so you do not pay for binding. It has all you need to know about lower voltage electrical systems-basically, airplane systems. There are many diagrams in the back of the book and they can be modified to fit your needs with little headache or heartache. If possible, go to one of his seminars. VERY informative. In many circles, he is considered the Guru of homebuilt electrical systems. I think his address is
www.aeroelectric.com If I am mistaken on the URL, just Google his name and you will get it. All the info on seminars and products is there.
If you are considering breakers, you may wish to contact www.whiteindustries.com in Bates City, MO. Mark Dickensheets is the one to contact for parts. He probably has fuse blocks, too, but if it were mw, I would prefer new blocks…about ten bucks each at NAPA or other auto parts places.
Happy Building!! God Bless!!
Rick
Do not archive
1) When it comes to fuses and breakers, is there literally one for each electrical component or do some components share.
2) Also, on a split master switch as in a Cessna one side is for engine electrical operation and the other is for all other electrical?
3) The mag switch; Once this is in the on position, a) the mags are considered hot, the prop can be flipped for a hand start regardless of where the master is. Is this correct?
4) What are some descent cost effective breakers that can be used.
5) Same as 5 but for switches
6) Also, is there any free simple software out there for drawing up a schematic. My pencil actually works pretty good and there is no chance of losing the file unless my black lab decides my book is a chew toy!
If someone would like to share what they did for a schematic I can use fro an example it would be great!
I know these question are some what basic but hey, it's a starting point.
Any good advice would be appreciated.
DO NOT ARCHIVE
Rich
601 XL
[quote] [b]
| | - The Matronics Zenith-List Email Forum - | | | Use the List Feature Navigator to browse the many List utilities available such as the Email Subscriptions page, Archive Search & Download, 7-Day Browse, Chat, FAQ, Photoshare, and much more:
http://www.matronics.com/Navigator?Zenith-List |
|
|
|
| Back to top |
|
 |
georgerace
Joined: 25 Oct 2006 Posts: 788 Location: Albion, MI
|
Posted: Wed Feb 25, 2009 6:35 am Post subject: Fuses /Breakers and a few electrical questions |
|
|
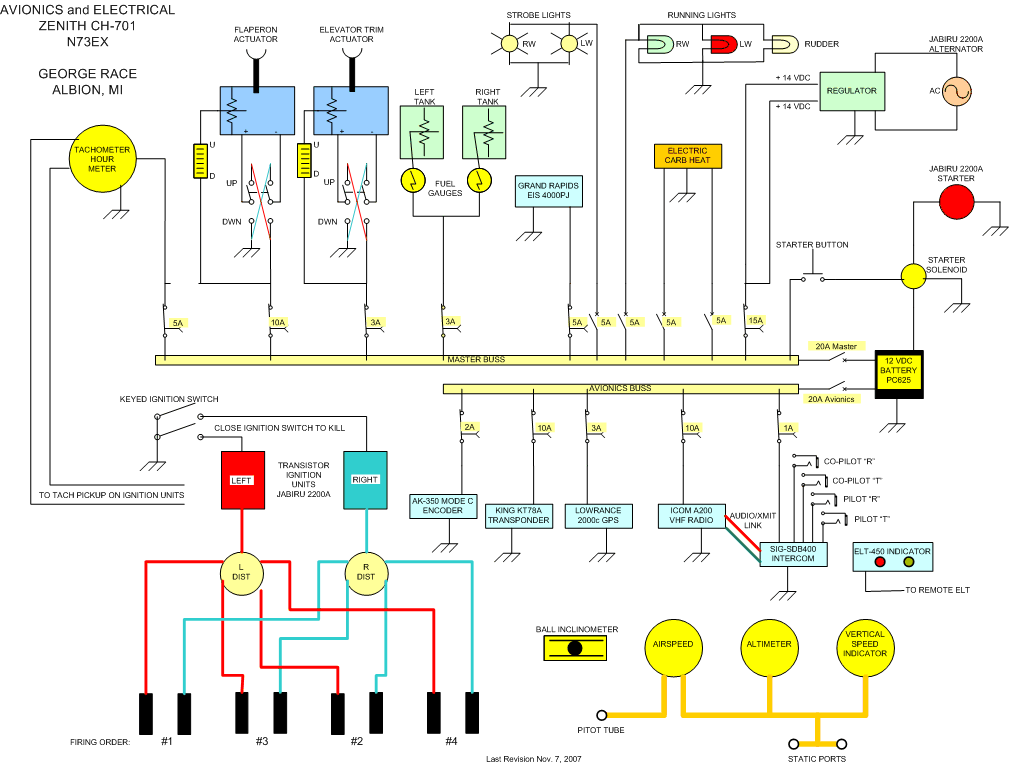
Attached is the schematic diagram of what I did building a CH-701
It is in picture format. I have it in DWG and DXF if it would be of any help.
Diagram was drawn using Microsoft Visio.
George
From: owner-zenith-list-server(at)matronics.com [mailto:owner-zenith-list-server(at)matronics.com] On Behalf Of Rich Simmons
Sent: Wednesday, February 25, 2009 7:31 AM
To: List, Zenith-List
Subject: Fuses /Breakers and a few electrical questions
If someone would like to share what they did for a schematic I can use fro an example it would be great!
I know these question are some what basic but hey, it's a starting point.
Any good advice would be appreciated.
DO NOT ARCHIVE
Rich
601 XL
| Quote: |
href="http://www.matronics.com/Navigator?Zenith-List">http://www.matronhref="http://forums.matronics.com">http://forums.matronics.com
href="http://www.matronics.com/contribution">http://www.matronics.com/c
|
| | - The Matronics Zenith-List Email Forum - | | | Use the List Feature Navigator to browse the many List utilities available such as the Email Subscriptions page, Archive Search & Download, 7-Day Browse, Chat, FAQ, Photoshare, and much more:
http://www.matronics.com/Navigator?Zenith-List |
|
| Description: |
|
| Filesize: |
58.24 KB |
| Viewed: |
8230 Time(s) |

|
_________________ Check out my CH-701 project at:
http://www.mykitairplane.com |
|
| Back to top |
|
 |
Gig Giacona
Joined: 10 Jan 2006 Posts: 1416 Location: El Dorado Arkansas USA
|
Posted: Wed Feb 25, 2009 6:49 am Post subject: Re: Fuses /Breakers and a few electrical questions |
|
|
Here is a list of the CBs in my plane. Sorry for all the extra characters but it is a cut and paste from the online record of my ACS order. These particular CBs are good quality and from experience I can tell you that they pop as quickly as could be desired. The only negative is that they don't allow manual pulling of the breaker.
11-03941 CIRCUIT BREAKERS W58XC4C12A5 1 1 1 0 5.250 0.0000 5.250 5.25
11-03938 CIRCUIT BREAKERS W58XC4C12A10 3 3 3 0 5.250 0.0000 5.250 15.75
11-03937 CIRCUIT BREAKERS W58XC4C12A1 1 1 1 0 5.750 0.0000 5.750 5.75
11-03940 CIRCUIT BREAKERS W58XC4C12A3 3 3 3 0 5.750 0.0000 5.750 17.25
11-04126 CIRCUIT BREAKERS W58XC4C12A15 5 5 5 0 5.500 0.0000 5.500 27.50
11-04128 CIRCUIT BREAKERS W58XC4C12A7 1 1 1 0 5.250 0.0000 5.250 5.25
11-03939 CIRCUIT BREAKERS W58XC4C12A2 3 3 3 0 5.750 0.0000 5.750 17.25
| | - The Matronics Zenith-List Email Forum - | | | Use the List Feature Navigator to browse the many List utilities available such as the Email Subscriptions page, Archive Search & Download, 7-Day Browse, Chat, FAQ, Photoshare, and much more:
http://www.matronics.com/Navigator?Zenith-List |
|
_________________ W.R. "Gig" Giacona
601XL Under Construction
See my progress at www.peoamerica.net/N601WR |
|
| Back to top |
|
 |
bryanmmartin
Joined: 10 Jan 2006 Posts: 1018
|
Posted: Wed Feb 25, 2009 7:41 am Post subject: Fuses /Breakers and a few electrical questions |
|
|
1. Typically, a separate fuse or breaker is used for each major
component of the system. There is no rule that requires it though.
Some related components can be placed on the same fuse. For instance,
my blind encoder is on the same fuse as the transponder, the encoder
draws very little current and is useless if the transponder is off
anyway.
2, One side of the Cessna split master switch controls the master
relay, the other side provides power to the alternator field.
3. Magnetos are completely independent from the master switch. The
engine can be started and run with the master off.
4. Breakers are always more expensive than fuses. I have used breakers
only on circuits that I may want to disable easily. everywhere else I
used fuses.
5. B & C specialty sells some good quality, inexpensive switches.
On Feb 25, 2009, at 7:30 AM, Rich Simmons wrote:
| Quote: | 1) When it comes to fuses and breakers, is there literally one for
each electrical component or do some components share.
2) Also, on a split master switch as in a Cessna one side is for
engine electrical operation and the other is for all other electrical?
3) The mag switch; Once this is in the on position, a) the mags are
considered hot, the prop can be flipped for a hand start regardless
of where the master is. Is this correct?
4) What are some descent cost effective breakers that can be used.
5) Same as 5 but for switches
6) Also, is there any free simple software out there for drawing up
a schematic. My pencil actually works pretty good and there is no
chance of losing the file unless my black lab decides my book is a
chew toy!
If someone would like to share what they did for a schematic I can
use fro an example it would be great!
I know these question are some what basic but hey, it's a starting
point.
Any good advice would be appreciated.
|
--
Bryan Martin
N61BM, CH 601 XL,
RAM Subaru, Stratus redrive.
do not archive.
| | - The Matronics Zenith-List Email Forum - | | | Use the List Feature Navigator to browse the many List utilities available such as the Email Subscriptions page, Archive Search & Download, 7-Day Browse, Chat, FAQ, Photoshare, and much more:
http://www.matronics.com/Navigator?Zenith-List |
|
_________________ --
Bryan Martin
N61BM, CH 601 XL, Stratus Subaru.
do not archive. |
|
| Back to top |
|
 |
Gig Giacona
Joined: 10 Jan 2006 Posts: 1416 Location: El Dorado Arkansas USA
|
Posted: Wed Feb 25, 2009 8:49 am Post subject: Re: Fuses /Breakers and a few electrical questions |
|
|
Just for the record I was going to use fuses. The only reason I didn't was that the design I had in my head for putting them in the panel didn't look as good as I had hoped when it fell out of my head an on the the panel.
At this point I had a big hole in the panel and figured a way to cover the hole and give myself a pretty nice looking CB panel.
BTW...I didn't use a buss bar. The feed wires come from the back of the plane where the battery and contactor are and are daisy chained between the CBs. This makes it very easy to change out a individual CB or to make major changes to the individual busses.
An example of this was when I decided to pull the two fuel pumps out of the normal buss systems and have them run separately on feed wires like the two ignition systems. The panel still looks the same from the front but the wiring behind changed.
| | - The Matronics Zenith-List Email Forum - | | | Use the List Feature Navigator to browse the many List utilities available such as the Email Subscriptions page, Archive Search & Download, 7-Day Browse, Chat, FAQ, Photoshare, and much more:
http://www.matronics.com/Navigator?Zenith-List |
|
_________________ W.R. "Gig" Giacona
601XL Under Construction
See my progress at www.peoamerica.net/N601WR |
|
| Back to top |
|
 |
arno7452(at)bellsouth.net Guest
|
Posted: Thu Feb 26, 2009 5:34 am Post subject: Fuses /Breakers and a few electrical questions |
|
|
George,
Excellent picture. Excellent design.
Ken Arnold
Flying CH701 N701LK
do not archive
[quote] ---
| | - The Matronics Zenith-List Email Forum - | | | Use the List Feature Navigator to browse the many List utilities available such as the Email Subscriptions page, Archive Search & Download, 7-Day Browse, Chat, FAQ, Photoshare, and much more:
http://www.matronics.com/Navigator?Zenith-List |
|
|
|
| Back to top |
|
 |
|
|
You cannot post new topics in this forum You cannot reply to topics in this forum You cannot edit your posts in this forum You cannot delete your posts in this forum You cannot vote in polls in this forum You cannot attach files in this forum You can download files in this forum
|
Powered by phpBB © 2001, 2005 phpBB Group
|