 |
Matronics Email Lists Web Forum Interface to the Matronics Email Lists
|
| View previous topic :: View next topic |
| Author |
Message |
gfb
Joined: 07 Jun 2016 Posts: 4
|
Posted: Thu Jun 09, 2016 11:36 pm Post subject: Review request for RV-9 Electrical System (G3X, GTN, etc) |
|
|
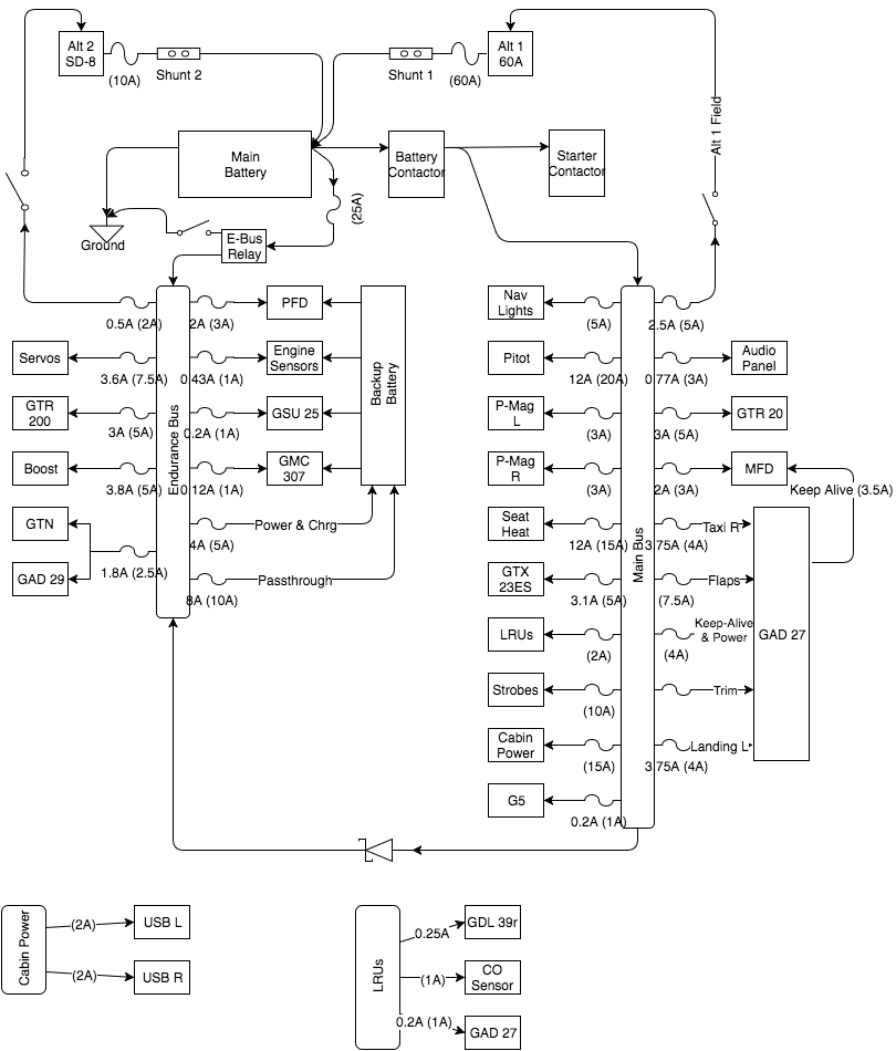
Initial thoughts on electrical system for my RV9, hoping to get some feedback from you folks. I do have some questions below but please feel free to chime in with anything else you feel is valuable.
- On the fence about some sort of avionics switch. Most of the big items installed don’t have on-off switches on them so I can’t keep them off during engine start. I understand the single point of failure problem so I have been avoiding it but it sure would be nice.
- Safe to put both trim motors on the same breaker? The GAD27 install manual recommends 2 5A breakers but does not indicate why. Seems like a waste of a breaker to me
- Any other spots I could save a breaker? I feel that I’m too granular with them but can’t figure out where to… trim… Maybe Nav+Strobes, Servos+GMC, AudioPanel+GTR20?
- What is the preferred method to set up the sd-8 to come on by itself? I have heard setting it's regulator voltage low is pretty common? What should that be set to?
- The e-bus relay should see a peak of 20A with typical below 15A. I’m considering the B&C with the 25A heat sink?
Thanks!
| | - The Matronics AeroElectric-List Email Forum - | | | Use the List Feature Navigator to browse the many List utilities available such as the Email Subscriptions page, Archive Search & Download, 7-Day Browse, Chat, FAQ, Photoshare, and much more:
http://www.matronics.com/Navigator?AeroElectric-List |
|
| Description: |
|
| Filesize: |
119.79 KB |
| Viewed: |
3634 Time(s) |

|
| Description: |
|
| Filesize: |
124.55 KB |
| Viewed: |
3634 Time(s) |

|
|
|
| Back to top |
|
 |
kjashton(at)vnet.net Guest
|
Posted: Tue Jun 14, 2016 11:59 am Post subject: Review request for RV-9 Electrical System (G3X, GTN, etc) |
|
|
A breaker pops from too much amperage being drawn. Is it just a transient phenomena? Likely not. If wires are shorting, it will happen again. Why risk resetting? It will do no good. I have 700 hours on my experimental with fuses. They have never popped unless I was fiddling with circuits and shorted something. I do have electronic ignitions on breakers but I have never needed the breakers.
Use what is cheap and simple.
An essential bus ought to be a load-shedded bus anyway so you shouldn’t have to pull additional breakers to shed load.
-Kent
| Quote: | On Jun 14, 2016, at 3:14 PM, gfb <fly(at)bappos.com> wrote:
OK, I think I see your point on not needing breakers and going with fuses but I'm not 100% there yet. For my personal sense of comfort I'd like to have items on the endurance bus on breakers. Does this seem like a reasonable compromise? It allows me to load-shed even further by pulling breakers if needed and uses much fewer breakers and panel space. Thoughts?
Read this topic online here:
http://forums.matronics.com/viewtopic.php?p=457134#457134
|
| | - The Matronics AeroElectric-List Email Forum - | | | Use the List Feature Navigator to browse the many List utilities available such as the Email Subscriptions page, Archive Search & Download, 7-Day Browse, Chat, FAQ, Photoshare, and much more:
http://www.matronics.com/Navigator?AeroElectric-List |
|
|
|
| Back to top |
|
 |
kjashton(at)vnet.net Guest
|
Posted: Tue Jun 14, 2016 12:25 pm Post subject: Review request for RV-9 Electrical System (G3X, GTN, etc) |
|
|
| Quote: | On Jun 14, 2016, at 3:24 PM, gfb <fly(at)bappos.com> wrote:
Does the rest of the circuit seem reasonable?
Could you elaborate on the e-bus switch vs relay? Up to what amperage is it ok for it to be a regular switch? I was planning on using the S700 Carling switches sold by b&c and they claim 15A VAC but a quick search for them seems to bring up more failure posts than details on the switches. Is there a better option?
If your e-bus is only a radio and other low-amp stuff, a toggle switch will do.
|
| Quote: | For the fuse blocks I'm looking at the ones sold by b&c and they come in different sizes. Does it make sense to have 2 or 3 to split up the load a bit? Where should they feed from? i.e. should I have one large wire for the firewall passthrough and then split that up somewhere between the fuse blocks?
|
I have made a main bus-and-essential bus setup two ways. (1) By using a 12+ fuse Bussman fuse block with a diode feeding a 6-fuse Bussman block (the 6 position becomes the essential bus and can be independently powered via a toggle switch off the battery), or (2) cutting the central conductor in a large Bussman fuse block, soldering a tab onto the opposite end, then using a diode to from the main side to power the essential side. Again, the essential side can receive power from the battery via a toggle switch under emergency conditions.
Thanks to Bob for these ideas.
-Kent
| | - The Matronics AeroElectric-List Email Forum - | | | Use the List Feature Navigator to browse the many List utilities available such as the Email Subscriptions page, Archive Search & Download, 7-Day Browse, Chat, FAQ, Photoshare, and much more:
http://www.matronics.com/Navigator?AeroElectric-List |
|
|
|
| Back to top |
|
 |
|
|
You cannot post new topics in this forum You cannot reply to topics in this forum You cannot edit your posts in this forum You cannot delete your posts in this forum You cannot vote in polls in this forum You cannot attach files in this forum You can download files in this forum
|
Powered by phpBB © 2001, 2005 phpBB Group
|