 |
Matronics Email Lists Web Forum Interface to the Matronics Email Lists
|
| View previous topic :: View next topic |
| Author |
Message |
nuckolls.bob(at)aeroelect Guest
|
Posted: Wed Apr 29, 2015 8:27 am Post subject: Starter Solenoid behavior with low Battery |
|
|
At 19:39 2015-04-28, you wrote:
--> AeroElectric-List message posted by: John Morgensen <john(at)morgensen.com>
Re-sending:
What about the proposal to eliminate the starter contactor? I am looking
at the Skytec dagram here:
http://www.skytecair.com/Wiring_diag.htm
The starter barely gets 10 volts after the master contactor and the
starter contactor in series. By eliminating the starter contactor, you
would have a hot wire to the starter whenever the master is on. Is this
a good idea or suicide
How do you arrive at that voltage level. What do you
believe voltage drop across the starter contactor
to be?
Actually, when you wire per the configuration recommended
by B&C since day-one of the light-weight starters, you
will have THREE contactors in series.
Battery, starter external, starter internal. SkyTec
was in favor of utilizing on the starter's
internal contactor hence the wiring diagram you
cited.
We elected not to recommend that as a general rule
based on a lot of history . . . some of which has
roots in the legacy Bendix-Style key switches
found on 100,000 single engine airplanes.
Here is a document I published almost 20 years
ago that explains the extra-ordinary stresses
placed on the crew-operated, starter switch
by modern, two-stage starter solenoid/contactor
www.aeroelectric.com/articles/strtctr.pdf
In this article I described the electrical
forces that are especially hard on slow-motion,
wiping contacts characteristic of the legacy
key switch. Forces that prompted an abortive
AD by the FAA issued first without understanding
the physics and corrected later when the 'fix'
didn't fix anything.
I'm not implying that there are not alternatives
based on other system constraints. For example,
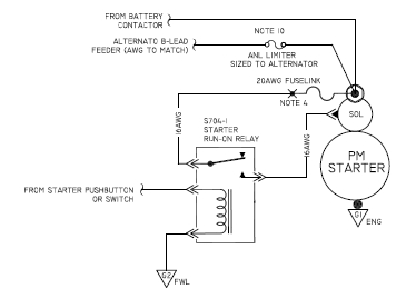
this image . . .
[img]cid:.0[/img]
. . . is found in figure Z-22 of the book. This
was a system driven 'fix' for the starter run-on
phenomenon observed when PM motors were becoming
popular. In this instance, one was required to
use the built-in contactor . . . so a buffer relay
was added to isolate the starter switch from
solenoid abuse.
This approach could be applied for ANY form
of starter motor thus eliminating the external
contactor. Given that the B&C starters were
going into both OBAM and TC aircraft (already
fitted with external contactors) we elected
to recommend external contactors as a matter of
common practice . . . B&C starters did not
have PM motors. The switch supplied with B&C
starter installation kits was pretty robust but
NOT suited to drive the starter's build in
solenoid-contactor.
So the short answer is, you can certainly eliminate
the external contactor . . . but it's a good idea
to know how that decision may create ripples
in the rest of the system.
Bob . . .
| | - The Matronics AeroElectric-List Email Forum - | | | Use the List Feature Navigator to browse the many List utilities available such as the Email Subscriptions page, Archive Search & Download, 7-Day Browse, Chat, FAQ, Photoshare, and much more:
http://www.matronics.com/Navigator?AeroElectric-List |
|
| Description: |
|
| Filesize: |
29.27 KB |
| Viewed: |
2812 Time(s) |

|
|
|
| Back to top |
|
 |
JohnInReno
Joined: 08 Sep 2007 Posts: 150
|
Posted: Thu Apr 30, 2015 3:09 pm Post subject: Starter Solenoid behavior with low Battery |
|
|
I arrived at the 10 volt figure by the hasty assumption that the Skytec trouble shooting guide says that a voltage of less than 10 is not a starter problem.
My symptoms are a, "bump and continue" where the prop hangs for a second and then continues. It starts but I thought it should be better.
john
On 4/29/2015 9:26 AM, Robert L. Nuckolls, III wrote:
[quote]
The starter barely gets 10 volts after the master contactor and the
starter contactor in series. By eliminating the starter contactor, you
would have a hot wire to the starter whenever the master is on. Is this
a good idea or suicide
How do you arrive at that voltage level. What do you
believe voltage drop across the starter contactor
to be?
Bob . . . [b]
| | - The Matronics AeroElectric-List Email Forum - | | | Use the List Feature Navigator to browse the many List utilities available such as the Email Subscriptions page, Archive Search & Download, 7-Day Browse, Chat, FAQ, Photoshare, and much more:
http://www.matronics.com/Navigator?AeroElectric-List |
|
_________________ John Morgensen
RV-9A - Born on July 3, 2013
RV4 - for sale |
|
| Back to top |
|
 |
Kellym
Joined: 10 Jan 2006 Posts: 1706 Location: Sun Lakes AZ
|
Posted: Thu Apr 30, 2015 5:24 pm Post subject: Starter Solenoid behavior with low Battery |
|
|
That is very typical behavior of the Skytec PM models, if the battery,
wiring and relays are not all up to spec. It just can't generate the
torque to overcome the first compression stroke of the engine unless it
is getting enough current. As discussed many times, relatively low
resistance in each connection adds up in a hurry when you are drawing
over 150 amps. Each connection needs to be torqued to spec after
disassembly, cleaning to bare metal and reassembly. Ground connections
for battery, engine block and firewall are all common suspects, as well
as the positive side connections.
On 4/30/2015 4:08 PM, John Morgensen wrote:
| Quote: | I arrived at the 10 volt figure by the hasty assumption that the
Skytec trouble shooting guide says that a voltage of less than 10 is
not a starter problem.
My symptoms are a, "bump and continue" where the prop hangs for a
second and then continues. It starts but I thought it should be better.
john
On 4/29/2015 9:26 AM, Robert L. Nuckolls, III wrote:
>
> <http://www.skytecair.com/Wiring_diag.htm>The starter barely gets 10
> volts after the master contactor and the
> starter contactor in series. By eliminating the starter contactor, you
> would have a hot wire to the starter whenever the master is on. Is this
> a good idea or suicide
>
> How do you arrive at that voltage level. What do you
> believe voltage drop across the starter contactor
> to be?
>
> Bob . . .
>
*
*
|
| | - The Matronics AeroElectric-List Email Forum - | | | Use the List Feature Navigator to browse the many List utilities available such as the Email Subscriptions page, Archive Search & Download, 7-Day Browse, Chat, FAQ, Photoshare, and much more:
http://www.matronics.com/Navigator?AeroElectric-List |
|
_________________ Kelly McMullen
A&P/IA, EAA Tech Counselor # 5286
KCHD |
|
| Back to top |
|
 |
|
|
You cannot post new topics in this forum You cannot reply to topics in this forum You cannot edit your posts in this forum You cannot delete your posts in this forum You cannot vote in polls in this forum You cannot attach files in this forum You can download files in this forum
|
Powered by phpBB © 2001, 2005 phpBB Group
|